管道及仪表流程图(PID)应该怎么画?
管道仪表流程图(PID 图)是在工艺设计的基础上开展工作的,是工程设计的一个重要工作环节,亦是工程设计中各有关专业开展工作的主要依据。
管道仪表流程图是借助统一规定的图形符号和文字代号,用图示的方法把建立化工工艺装置所需的全部设备、仪表、管道、阀门及主要管件,按其各自功能,为满足工艺要求和安全、经济目的而组合起来,以起到描述工艺装置的结构和功能的作用。
它不仅是设计、施工的依据,而且也是企业管理、试运转、操作、维修和开停车等各方面所需的完整技术资料的一部分。管道仪表流程图有助于简化承担该工艺装置的开发、工程设计、施工、操作和维修等任务的各部门之间的资料交流。
图纸规格
图纸应采用标准规格,并带有设计单位名称的统一标题栏。与国外公司合作,需要在国外公司提供的PI图上完成修改和深化设计时,可在国外公司图纸标题栏旁,加盖有本单位名称的标题栏。
一般应采用0号(A0)标准尺寸图纸,也可用1号(A1)标准尺寸图纸。对同一装置只能使用一种规格的图纸,不允许加长、缩短(特殊情况除外)。
线条
所有线条要清晰、光洁、均匀,线与线间要有充分的间隔,平行线之间的最小间隔不小于最宽线条宽度的两倍,且不得小于1.5mm,最好为10mm。在同一张图上,同一类的线条宽度应一致,一根线条的宽度在任何情况下,都不应小于0.25mm。
推荐在管道仪表流程图上的线条宽度见下表:
文字和字母标注
文字和字母的高度
图纸上的各种文字字体要求匀称、工整,并尽可能采用工程字。字或字母之间要留适当间隙,使之清晰可见。汉字高度不宜小于2.5mm(2.5号字),0号(A0)和1号(A1)标准尺寸图纸的汉字高度应大于5mm。指数、分数、注脚尺寸的数字一般采用小一号字体。分数数字最小高度为3mm,且和分数线之间至少应有1.5mm的空隙,推荐的字体适用对象如下:
(1)7号和5号字体用于设备名称、备注栏、详图的题首字;
(2)5号和3.5号字体用于其他具体设计内容的文字标注、说明、注释等;
(3)文字、字母、数字的大小在同类标注中大小应相同。
文字和字母类别
文字用中文(除规定的缩写字母和与外国合作的项目外)。英文字母采用大写印刷体(单位制、仪表符号、下脚和指数等用字母除外)。
尺寸标注
设备、机械、管道、阀门、管件和仪表在设计上有尺寸要求的(如安装高度、位差、限位尺寸等),应在PI图上标注尺寸和(或)标高。尺寸通常以毫米计,标高要换算成相对标高,即以地面标高为基准标高(表示为EL100.000),均不注单位。
尺寸的要求含义应该明确,并在图上用文字(或缩写英文字母)写明,也可以用注解,在备注栏中表示。标注方法举例:
“最小(可用英文字母MIN)××××”表示提出的最小尺寸为××××mm,实际的尺寸在深化设计时允许超过。
“最大(可用英文字母MAX)××××”表示提出的最大尺寸为××××mm,实际的尺寸在深化设计时不允许超过。
“尽可能短”表示要求深化设计时(如画管道设计图时),在管道布置中,管道长度尽可能短。用英文字母MIN表示,后不加尺寸。
流动方向
物料流向箭头指出物流管道在本图纸各设备之间的流向,图纸接续和进出界区的跨接箭头符号表示物流管道在本图纸上的进和出。如果一张图要由几张图组成,推荐用同样的画法来表示物流管道的进和出,以便使这几张图连起来时,管道线在相同的水平上,并有助于阅读图纸。
管道的交叉和连接
管道交叉(不相连)和连接有两种表示方法,如下所示。
>>>>
第一种表示方法:
>>>>
第二种表示方法:
一套PI图上只能采用一种表示方法,不能兼用两种方法,并将采用的表示方法列在首页图上。
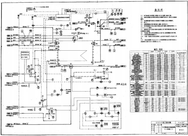
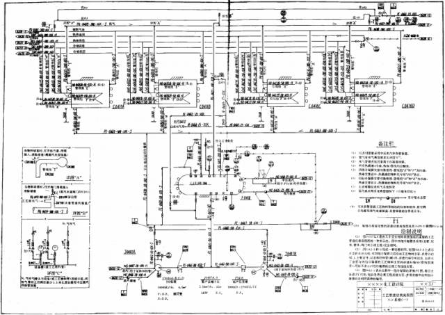
管道仪表流程图的一般图面安排
(1)管道仪表流程图的一般图面安排不宜太挤,四周均留有一定空隙;
(2)图中的备注栏、详图、表格可根据图面安排,在有空的位置上表示。
(3)推荐在0号(A0)标准尺寸图纸上的设备不多于8台,1号(A1)标准尺寸图纸上的设备为5台左右,在一张PI图上设备台数不宜太多。
以下所列内容是对G版(施工版)PI图规定的。
管道仪表流程图的基本内容
(1)用规定的类别图形符号和文字代号表示PI图所设计装置的各工序中工艺过程的全部设备、机械和驱动机,包括需就位的备台和生产用的移动式设备注①,并进行编号和标注。
(2)用规定的图形符号和文字代号,详细表示所需的全部管道、阀门、主要管件注②(包括临时管道、阀门和管件)、公用工程站和隔热等,并进行编号和标注。
注:①不表示现场性能检验,耐压、气密性试验、清洗、试车、检修和用于开车的临时设备、移动式设备。
②主要管件是指管道标准弯头、三通以及管道与设备、机械的接管法兰、紧固件、阀门、管件,仪表的连接法兰、连接头等以外的管件。
(3)PI图上不表示现场性能检验,耐压、气密性试验,清洗、试车、检修和用于开车的临时管道、阀门和主要管件。
(4)用规定的图形符号和文字代号表示全部工艺分析取样点,并进行编号和标注。
(5)用规定的图形符号和文字代号表示全部检测、指示、控制功能仪表,包括一次仪表和传感器,并进行编号和标注。
(6)安全生产、试车,开停车和事故处理在PI图上需要说明的事项,包括正艺系统专业对管道、自控等有关专业的设计要求和关键设计尺寸。
管道仪表流程图的附加内容
(1)设备、机械和特殊要求的操作台(如果需要)的关键标高或相对位差。
(2)设备、机械、驱动机等的技术特性数据(如果需要),包括主要规格、容积、热负荷量、功率,以及主要结构材料。
(3)表示出供货(成套、配套)和设计单位分工(如果有)的范围。
(4)备注和必需的详图。
(5)首页图。
一般规定
(1)工艺管道仪表流程图通常按装置的工序(主项、工号、车间)来分别绘制,只有当工艺过程比较简单时,才按装置绘制。工艺物料管道包括化学品管道。
(2)当某个流程是由几个完全相同系统(指各系统的设备、仪表、管道、阀门和管件完全相同)组成时,需要绘制一张总流程图,表示该流程各个系统间的关系,还需单独地对一个系统画出详细的PI图。
在总流程图上,每个系统用中线条长方框表示,注明设备位号、名称,表示出工艺物料总管和各个系统相连的工艺物料支管及总管上的所有阀门、仪表、主要管件,并对管道、特殊阀(管)件和仪表进行编号和标注。总流程图上相同的每个系统上,可以不表示辅助物料、公用物料的连接管。
在单独一个系统的PI图上,要表示全部工艺物料支管和辅助物料、公用物料连接管,以及支管和连接管上的阀门、仪表、主要管件和取样点等,并进行编号和标注。
此外,还需在图纸上以表格列出每个相同系统上各支管、连接管、特殊阀(管)件、取样点和仪表等的编号。
上述的总流程图,一个系统的详细PI图及表格,可以表示在一张图上,也可以表示在几张图上。见下图:
(3)当整个流程由几个不相同的系统组成时,需要绘制一张各个系统在一起的总流程图,同时还对每个不同系统分别或合在一起绘制每个单独系统的详细PI图。
总流程图上各个系统用中线条长方框表示,在框内注明每个系统的名称、编号和每个系统的PI图图号。
(4)暂时定不下来的或没有落实的(包括订货)设备、机械、仪表、控制方案等和必须在图上说明的内容、注解、详图,在该处旁边注明“待定”、“注(1)”、“详图(A)”、“说明(1)”等,并在同页PI图的备注栏中用文字或局部详图表示。如果需要表示出待定”、“注”、“详图”、“说明”等的范围,可用细一×一线(一×一×一)圈出范围。
(5)备注栏、详图和表格
在PI图右侧通常为本页图上的备注栏、详图、表格的区域。
a.备注栏的作用是用文字来对某些事项进一步说明,以使PI图设计意图更为明确和完全。备注的编号应与图上要说明的部位编号相一致,备注栏的主要内容为以下所述:
(a)设计者在图纸上要说明的设计要求、共性问题、待定事项、某些局部尺寸和安装部位,需要在深化设计和其他有关专业设计中的注意事项。例如:某个安全阀的阻力降要求,允许弯头数目、液封尺寸、安装高度和位置,不是工艺要求的管线安装中排液、排气、防冻要求,管线中某一段要求伴热,某一段要有绝热层或不设绝热层,不允许有袋型的管线,自流管、短接管、管道设计时的对称要求,某些防噪声、防震、防静电等措施或要求,以及一些部件(或各类取样器)标准图号等。
(b)图上要表达的订货、安装、生产中应注意的事项。例如:试车、开车要准备的内容,临时管道的设置,说明那些管道只适用于催化剂再生时拆换用,以及必须说明的某些设计、工作条件和数据,成套(配套)设备供货范围等。
(c)其他问题。例如:修改版的增加或取消的简单说明,不同设计单位的设计范围等。
b.详图
需要详细表示的某些局部。例如:某些节点图、仪表、管道带尺寸的详图、吹气、置换系统、加热炉烧嘴的详细管道和仪表控制图等。
c.表格
可以用表格列出多个相同系统的各类仪表、特殊阀(管)件的编号一览表。如果需要,设备和机械、驱动机的技术特性数据可以列表表示。
(6)有不同设计单位和专业的设计范围应加以标注,亦可以用细点划线(一•一•一)框出范围加以区分,在点划线框边上注明设计单位(或专业)的名称,并在备注栏中作相应说明。
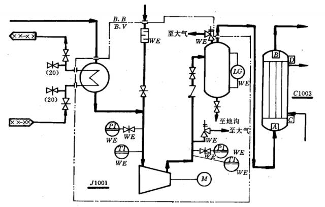
(7)成套(配套)供应的设备,有限定供货范围的设备、仪表等要标注。分界线要清楚,要标注。亦可以用细双点划线(—••—••—)把范围框起来。供货范围分界线要清楚,注以供货对象缩写字母(B.B或B.V等)。例如:成套供应的压缩机机组,供货范围在设备法兰间交接如图所示:
成套(配套)设备范围表示法
(8)设计或供货范围的责任分界,亦可以不用范围线框起来。采用下列指示箭头和字母表示责任区分,如图所示:
责任分界的一种表示方法
用来区分责任范围的字母有:
B.B:由买方负责,B.S:由卖方负责。
B.INST:由自控专业负责,B.V:由制造厂负责。
B.PIPE:由管道专业负责。
需要在图上注明这种责任分界是哪一类(设计或供货)责任分界。如果不注明则表示是设计和供货二者的责任分界。
(9)当PI图上有说明,请其他专业在专业设计中应考虑的一些问题。例如:指明某些管道根据管道设计需要增设放净、排空,管道的油水分离、汽水分离器,阀门和短管时,在PI图上可以不绘出这些内容。在详细工程设计结束前,根据其他专业的图纸和条件,再把上述一些需要表示的内容,补充在G版(施工版)PI图上。
相同部件(如相同的取样器组)只要在一处(如A处)表示出详图,其他各相同的取样器部位,不必再详尽表示,足需注以该处取样器编号和标注出“见(A)处”,并写明(A)处的PI图图号。
图面布置
(1)设备在图面上的布置,一般是顺流程从左到右,但同时也应顺管道的连接。
(2)塔、反应器、储罐、换热器、加热炉一般从图面水平中线往上布置。
(3)泵、压缩机、鼓风机、振动机械、离心机、运输设备、称量设备,布置在图面1/4线以下。
(4)中线以下1/4高度供走管道使用。
(5)其他设备布置在流程要求的位置。例如:高位冷凝器要布置在回流罐上面,再沸器要靠塔放置,吊车放在起吊对象的附近等。
(6)对于没有安装高度(或位差)要求的设备,在图面上的位置要符合流程流向,以便于管道的连接。对于有安装高度(或位差)要求的设备及关键的操作台,要在图面上适宜位置表示出这个设备(平台)与地面或其他设备(平台)的相对位置,注以尺寸(或标高),但不需要按实际比例画图。
设备的表示
(1)绘出全部和工艺生产有关的设备、机械和驱动机(包括新设备、原有设备以及需要就位的备用设备)。设备和机械的图形符号见相关的国家规定。
(2)设备、机械用中线条绘制。设备、机械的外形尺寸可不按比例绘制,但功能特征要表示恰当。
PI图上要表示出设备类别特征以及内部、外部构件(内、外构件亦用中线条),举例如下:
内部构件是指设备的内部基本形式和特征构件:塔板型式、塔的进料板、回流液板、侧线出料板、第一块板和最后一块板(并在这些塔板上用数字标明是第几块板)、内部分布板(器)、捕沫器、切线进料管、降液管、内部床层、反应列管、内部换热器(管)、插入管、防冲板、刮板、隔板、套管、搅拌器、防涡流板、过滤板(网)、升气管、喷淋管等。
钋部构件如:外部加热器(板)、夹套、伴热管、搅拌电机、视镜(观察孔)、大气腿等。
如遇到规定图形符号以外的设备和机械,应根据实物的类型特征和主要部件特点,简略表示出该设备、机械图形,并由工程作统一规定。
(3)设备的位号按化工工艺专业提供的设备表和工艺流程图(PF图)填写。
(4)所有设备、机械要标注位号、名称、台数。设备位号的编法见相关规定。
(5)PI图上通常要表示两处设备位号,如下图示:
设备位号、设备管口的表示
对同一位号的几台设备应该分别标注,如:
只有当能清晰识别设备时,方可以将同一位号的几台设备标注在一起,如:
a.第一处设备位号表示在设备旁,不用引线引出位号线,也不允许将设备位号写在设备内,在设备位号线上部写设备类别代号和位号,不注设备名称。
b.第二处设备位号表示在设备相对应位置的图纸上方或下方。在设备位号线上部注写类别代号和位号,在位号线下部写明设备名称,如果需要,可在设备名称下面标注该设备、机械、驱动机的主要技术特性数据和结构材料。技术数据是实际选用值。
如果图面简单,能清晰、直观,并不会造成误解,可以省去上述第一处表示的设备位号。设备位号线用粗线条。
本规定中,根据工程需要建议的设备、机械、驱动机的主要技术特性数据和标注方法为:
1)容器、塔、反应器、蒸发器等立式、卧式罐等,注以内径和封头切线间距离。
2)用于原料、产品、副产品、中间产品储存的储槽要加注容积大小。
3)球型罐注以内径和容积。
4)换热器标注热负荷(计算值)、传热面积(实际选用值)和传热管直管长度、换热器的内径。
5)工业炉只注热负荷(计算值)。
6)泵、压缩机、鼓风机等注以选定机械的额定流量、扬程(或吸入压力和进幽口压差)。
7)驱动机要注明驱动类别(电动或其他)、选用的额定功率。
8)当工程需要,可标注流体名称、工作和设计数据(如:温度、压力值)。
举例如下:
(a)机泵类
(b)换热器、工业炉类
(c)塔、反应器、槽罐类
c.如果需要在第二处设备位号处列出设备技术特性数据,可在图上列表,形式如下:
(6)设备、机械上的接管口、阀门等的表示内容如下:
1)设备、机械上的所有接管口:工艺物料进出口、公用物料连接口、备用口、开停车用管口、置换口、吹扫口、排放口、取样口、液面计接口、仪表接口、试压试漏口和临时按管口等。对非定型设备所有管口,按照化工工艺专业的有关设备“工艺数据表”中的管口编号,用一位英文大写字母或英文大写字母加数字(或数字加英文),外加正方形细线框,标注出接管口符号。
2)不同于连接管道尺寸的阀门要标注阀门的公称通径。
3)不同的连接标准、连接尺寸、不同的管道等级要注明。
4)设备上的玻璃管(板)液面计,采用直径为Φ12mm(或Φ10mm)的细实线圆,在圆内注以LG来表示,凡属液面计是设备配套供应的可不编号,与设备相连的阀门在图上也不表示,液面计随设备配套供货,要注明随设备供货字母(WE)。如果工程需要对液面计编号和表示出与设备连接的阀门,则按工程规定执行。
5)工艺需要并且不属于仪表本身配套供应的仪表(包括自控液面计)阀门一通常是指仪表的取源根部阀,要表示在PI图上,并按规定图形符号和文字代号表示阀门的类型,标注公称通径。仪表本身配套供货的阀门以及由自控专业设计的安装图(HOOK—UP图)上表示的属仪表用的放空、放净等阀,在PI图上不表示。
6)爆破片注以编号和爆破压力(英文字母B.P并填写压力值),爆破压力MPa为表压,加注(表)字,如1.5MPa(表)。爆破片有特殊要求的,如保温、伴热、带保护罩及排出去向要注明。
7)安全阀标注编号和整定压力(用字母Psv 并填写压力值),整定压力MPa为表压,加注(表)字,如1. 5MPa(表)。要注明要求和排放去向。
8)设备间无接管,可加注“管口对管口”,或不标注也没有管道号。
9)填料和催化剂、活性炭、白土、分子筛等的装卸口要绘出。
10)手孔、人孔只有当需要表明有特殊要求时才表示。
11)设备的接管法兰一般不绘出。
(7)原有设备和管道需要表示时,均用细点划线(— • — • —)。管道仪表流程图上,通常不表示以后续建的设备和管道,如果要表示时,可用细虚线(— — —)。原有(或续建)管道、设备与新装置管道的连接点应表示清楚。
(8)设备绝热层按下图所示的方法表示。
设备绝热层表示法
(9)地下或半地下设备应表示地面线(EL100.000)和设备本体地下深度,如图所示。
地下或半地下设备表示法
(10)设备的关键的限位尺寸要标注,也可用注解在同页PI图的备注栏中说明。设备间相对位差的标注和有位差要求的自流管道尺寸标注,如图所示:
设备间位差和人孔、卸料口表示法
设备有安装高度要求的,要注以到地面的尺寸或标高。安装高度通常的标注方法如图所示。如果用标高表示,则全部PI图应取统一的基准标高(地面为EL100. 000);以中心线标高表示时,则在标高前标以符号“C.L”(与管道中心线表示符号相同)。
几类设备安装尺寸和标高表示
上述尺寸、高度、距离的表示均不按实际比例。特殊要求的操作台需要表示的,应注以标高(或位差),方法与设备标高(或位差)标注相同。
(11)当一个系统比较复杂,为了分类把各类介质管道、仪表、阀门、管件等表示清楚,允许在相应PI图上多次重复表示某一台设备。通常在每一张图上,只出现这台设备一次,并表示出某一类(或几类)工艺介质管道及相应的仪表、阀门、管件等。
某些设备,例如换热器的管程、壳程或二台、多台重叠在一起的设备(编二个或多个设备位号),可以分开表示。当画某一类(或几类)工艺管道和仪表时,在该张PI图上只要表示出与该类别管道有关的一部分设备(例如只画换热器的管程,二台或多台重叠设备的其中一台设备)。但需要在这台画出一部分的设备旁,写清另一半设备出现的PI图图号,并标注各设备位号。也可以用注解在同页PI图的备注栏中说明,如下图所示。
分开画设备的PI图表示方法(一)
在一套图中,同一台设备可以在各图中反复出现,但对某一根管道和该管道上的阀门、仪表及主要管件只能出现一次。
同样允许在同页PI图上将叠加设备、换热器的管程、壳程,工业炉的炉内管系和炉体上的管道、仪表等分开画,但应分别注明设备间的相互关系,如下图所示。
分开画设备的PI图表示方法(二)
(12)设备上的支承、裙座、吊柱等在PI图上不表示,但称重点要表示。
管道、阀门和管件的表示
(1)装置内工艺管道仪表流程图上要表示出全部工艺管道、阀门和主要管件,表示出与设备、机械、工艺管道相连接的全部辅助物料和公用物料的连接管。这些辅助物料和公用物料连接管只绘出与设备、机械或工艺管道相连接的一小段。在这一小段管道上要包括对工艺参数起调节、控制、指示作用的阀门(控制阀)、仪表和相应管件,并用管道接续标志表明与该管道接续的公用物料分配图图号。
管道、阀门和管件所用的图形符号见相关的国家规定。
规定以外的管道、管件、阀门的图形符号可按各工程要求,由工艺系统专业负责人增补图形符号,在经设计经理批准后,由本工程采用。无论是用规定的图形符号,还是增补的图形符号,都必须表示在管道仪表流程图的首页上。
(2)每根管道上要标注管道号,注明管道物料代号一工程的工序编号,管道顺序号一公称通径一管道等级一隔热(绝热)、保温、隔声代号等五个单元。
(3)从PI图图面看,工艺物料管道一般采用左进右出的方式。在工艺管道仪表流程图上的辅肋物料、公用物料连接管不受左进右出的限制,而以就近、整齐安排为宜。放空或去泄压系统的管道,在图纸上(下)方或左(右)方离开本图。
(4)装置内各管道仪表流程图之间相衔接的工艺管道和辅助物料、公用物料管道采用管道的图纸接续标志来标明。工艺管道的图纸接续标志内注明与该管道接续的工艺PI图图号,辅助物料、公用物料管道的图纸接续标志内注明该辅助物料、公用物料类别的公用物料分配图图号。图号只填工程的工序(主项)编号、文件类别号和文件顺序号(或图纸张号)。接续标志用中线条表示。
在管道的图纸接续标志旁的连接管线上(下)方,注明所来自(或去)的设备位号或管道号(管道号只标注基本管道号),如图所示:
管道的图纸接续标志
(5)进出界区(装置)的管道要用管道的界区标志,该标志用中线条表示,适用于装置和装置间管道的图纸接续。在管道的界区标志旁的连接管线上(下)方标明来自(或去)的装置名称(或外管、桶、槽车等),如图所示:
管道的界区接续标志
(6)在每根管道的适当位置上标绘物料流向箭头,箭头一般标绘在管道改变走向、分支和进入设备接管处。所有靠重力流动的管道应标明流向箭头,并注明“重力流”字样。
(7)表示出下述管道和阀门,进行尺寸标注和表示出图纸的接续关系。对需要说明的问题,用注解在备注栏中说明。
1)生产、开停车、催化剂再生、气体置换,吹扫等用的管道和阀门,并指明来去向和技术要求。
2)间断加料、出料,或不用管道加料、出料(如用桶、袋加料、人工出料等)的物料名称,表示加入或排出的示意箭头。
3)管道上的放空和放净的管道和阀门。
(8)管道上的下述情况要加以标注
1)不同于管道尺寸的阀门的公称通径(同一管道号,但管道尺寸不同,如果已经标注清楚的管道尺寸,该管道上同尺寸规格阀门的公称通径不用标注)。
2)不编号短管上阀门、放空阀、放尽阀等的公称通径。
3)各类接头、堵头的公称通径。
4)不同的连接尺寸和标准。
(9)异径管和管道号分界的标注
异径管根据实际管向的大小端来画,不分异径管变径规格,只表示一个。标注大端公称通径×小端公称通径,若异径管两端管道的直径在异径管附近已表示清楚,则异径管可不标注。异径管位置有要求者,应标注定位尺寸。同一管道号只是管径不同时,可以只标注管径,不再标注管道号。
相连接管道有不同管道号时,如果在PI图上分界不清楚,则应标注管道号分界符号,在分界符号线两侧标注管道基本管道号,如下图所示。
管道上异径管和定位尺寸以及管道号分界的表示
(10)同一管道号而等级不同时,用分界符号表示出分界。支管与总管连接,对支管上的管道等级分界位置有要求时,要标注管道等级和定位尺寸,如图所示:
管道等级变化的标注方法
(11)隔热层和伴热(冷)管,夹套管按规定文字代号,在管道号的第五个单元中表示,在图上不表示图形。只有当管道的局部位置有隔热层、加热(冷)伴管、夹套管要求时,才采用规定图形符号画一小段来表示,并注明要求。如有规定图形符号以外的特殊隔热、保温形式时,按工程要求增补图形符号或文字代号,并表示在PI图首页上。
(12)地下管道(包括埋地管道和地下管沟中的管道)按规定图形来表示,如果设计有要求时,应注明埋地深度、坡度、埋地点等要求。
(13)特殊的管道坡度、液封高度、配管对称要求及阀门、管件、仪表的特殊位置和管道标高有要求时,应在相应部件的适当地方标明或注解,如图所示:
管件、阀门、仪表的安装要求和尺寸的几种表示法
(14)管道上的爆破片和安全阀需要标注和编号(与设备上的爆破片、安全阀一起按工序顺序编号,标注方法相同),并表示排出口去向、排出位置要求和接续图图号。对安全阀入口管道有限制压降要求时,应在管道近旁标注管段尺寸、长度及弯头数量,以及进出口管道号,如图所示。
安全阀标注和配管要求的表示法
(15)阀门的类别要按规定图形符号和文字代号表示。阀门的开、关对安全操作、事故处理有重大影响并需要操作管理人员监督,应采用规定的文字代号标注。例如:
用于事故处理(正常工作时,该阀不用):CSO表示阀门在开启状态下铅封,CSC表示阀门在关闭状态下铅封。
用于开工、停工、定期检修的阀门:LO表示阀门在开启状态下加锁,LC表示在关闭状态下加锁。
(16)绘制全部工艺分析取样点,按规定进行标注和编号。取样器在PI图上的编号和取样点应一致,但取样器的标准系列号另定,并应将系列号表示在图上。当取样器有公用工程要求时,应表示出公用物料管道的连接管、公用物料类别、管道号和公用物料管道的图纸接续标志。
取样点在PI图上的类别符号为S(自动分析的符号为“A”)。标注方法如下:
(17)表示出管道上必须设置的连接法兰、盲板(法兰盖)、活接头和管接头(主要是指工艺需要而设置的),对异径法兰(管接头)连接要标注各端法兰(管接头)公称通径。不表示管道与设备、机械相连接的管口法兰以及管道与阔门、管件、仪表相连的法兰和夹套管法兰、伴热管接头,也不表示管道上的标准弯头、三通以及焊接点、螺纹形式。但是表示出管端的连接形式和规格。
(18)有供货划分的管道,如果需要表示出各承担单位的供货范围,可用不同类别的线条(在图上注明)来区别表示。如A方供货的管道用实线;B方供货的管道用双点划线表示等。
(19)如果工程需要(或由于PI图上定不下管道等级的管道),在介质管道旁标注设计温度和设计压力值。对有能量交换的公用物料管道,在进出能量交换设备的公用物料管道上加注流量(设计值)。
(20)施工版PI图上各工艺物料和公用物料、辅助物料的各支管与总管连接的前后位置、顺序,以及管道上的阀门、仪表、主要管件的位置、顺序和数量、类型应与管道布置图一致。
(21)PI图上要表示出主要管件。其中特殊管件、特殊阀门的标注和编号的范围和方法如下:
a.管道材料专业根据工程要求编制的管道等级中所列的管件、阀门等,在本规定中规定:在PI图上不需要标注和编号。如果工程项目从管道设计、统计工作出发,要对全部管件、阀门都进行标注和编号,本规定不作限制。
b.在本规定中,规定由工艺系统专业设计人员在PI图上,需要对管道等级表中没有列入的管件、阀门(统称特殊管件、特殊阀门)进行标注和编号(又称特殊件的位号或标签号)的范围如下:
(a)不计入设备类(即不注以设备位号)的管道元件,需要试制、特殊订货、进口或由设计单位编制制造施工图的管件和阀门。如:各类管道过滤器、脉冲衰减器、消声器、静态混合器、管道混合器、引射器、阻火器、视镜、漏斗、检流器、蒸汽排放头、安全洗眼器、安全喷淋器、管道上的油水(汽、水)分离器、泡沫发生器、特殊连接件,非标准、非定型的阀门等。
(b)由其他专业(如管道专业)提出的特殊件,工艺系统专业人员据此在PI图上标注和编号,如:管道伸缩节、弹性连接件、特殊连接件和附件等。
(c)安全阀、爆破片、限流孔板、疏水阀注①、减压阀。
c.特殊管(阀)件的标注、编号方法
从特殊管(阀)件用引出线(细线条)引至编号框(正方形细线条10mm×10mm),框内标注特殊管(阀)件类别和编号,其类别符号和编号组成举例说明如下:
编号框内标注两部分。第一部分:类别符号,如“RO”。第二部分:编号,如“0301”。
第一部分:类别符号
第二部分:编号由两个单元组成
第一单元为工程的工序(主项)编号,可用一位数字表示,若工序超过9时,则使用两位数字。工程的工序(主项)编号,由工程设计经理给出。例如:某工程的一个工序(主项)的工程编号为03,则第一单元填写03。
第二单元为顺序号,一般用两位数字。顺序号按每一个工序(主项)从01起流水顺序编号,例如:01。
在设计文件的表格中的编号填写为:RO0301或RO—0301。
注:①物料管道和仪表的蒸汽伴热管、夹套管上所用的疏水阀在PI图上不表示,其他用途的疏水阀在图上要表示并标注和编号。
②除本条款第一部分规定的类别符号以外的所有特殊管(阀)件,均用SP表示类别符号。对于其他专业(如管道专业)提出的特殊件,亦归纳在SP类别内编号。如果其他专业有编号规定,则按其他专业提出标注的编号方法,由工程的设计经理批准后使用,并应列入PI图首页上。
———— END ————


